本案例為西門子S7-1200 PLC通過穩聯Modbus轉EtherNet/IP網關連接AB PLC的配置案例。
使用的硬件設備如下:
1:西門子S7-200 PLC
2:AB PLC(1769-L32E)一臺
3:Modbus轉EtherNet/IP網關一臺(型號:WL-ABC2001)
4:電腦一臺

5、操作步驟,打開RSLogix5000,進行硬件組態,首先添加Modbus轉EtherNet/IP網關的EDS文件;

6、安裝完成后添加模塊,選擇New Module;

7、輸入EIP尋找Modbus轉EtherNet/IP網關模塊,名稱顯示為EIP001;

8、雙擊Modbus轉EtherNet/IP網關模塊設置參數;

9、設置Modbus轉EtherNet/IP網關的設備名稱(名稱可隨意)和IP地址,本例為KJ1 IP192.168.1.5;

10、點擊Change設置數據的輸入輸出長度,本例為16個字節;

11、下載配置到PLC;

12、打開Modbus轉EtherNet/IP網關配置軟件,新建項目選擇EIP2MM;

13、設置與PLC的通訊參數;


14、要與PLC那邊一一對應,設置Modbus轉EtherNet/IP網關的modbus參數,波特率,奇偶校驗,數據位,停止位等(注意,在奇偶校驗不為無時數據位請選擇9);

15、在Modbus RTU處單擊鼠標右鍵選擇插入從站站號;

16、填寫從站站號,如有多個modbus設備可添加多個從站;

17、同樣在NODE處單擊鼠標右鍵插入功能碼,并填寫讀取的寄存器參數;

18、配置完成后選擇Modbus轉EtherNet/IP網關的com口進行下載;

19、Modbus轉EtherNet/IP網關重新上電后即可正常使用;
20、設置西門子S7-200PLC,打開S7-200plc編程軟件,選擇菜單欄中觸點建立【常開觸點】;

21、將常開觸點命名為【SM0.1】,在項目樹中找到【庫】點擊打開;

22、然后在【庫】文件中找到【modbus Slave Port0】點擊打開;

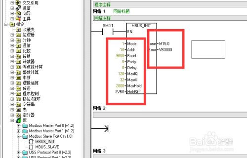
23、然后選擇【MBUS-INIT】創建到程序塊中;

24、參數“地址”(Addr)將地址設置為10;
參數“波特”(Baud)將波特率設置為9600。
參數“奇偶校驗”(Parity)設置為0(無奇偶校驗)
參數“端口”(Port)設置物理通信端口設置為0
參數“延時”(Delay)設置為0
參數MaxIQ用于設置Modbus地址設置為128
參數MaxAI用于設置Modbus地設置32
讀取存儲數量(MaxHold)設為2000
起始地址設置為【&vb0】
后面的數據為緩存數據;

25、然后選擇【MBUS-SLAVE】創建到程序塊2中,然后設置參數值;

26、然后在程序塊中選擇【庫存儲區】點擊進入;

27、在彈出的【庫存儲區分配】窗口中選擇【建議地址】。點擊確定后就創建完成了。將Modbus轉EtherNet/IP網關重新上電后即可正常工作,讀取200PLC的數據;

以上為穩聯Modbus轉EtherNet/IP網關連接西門子S7-1200 PLC和AB PLC(1769-L32E)的配置案例。